Introduction
I recently experienced a problem where the blower motor in my 1996 Ranger quit working.
When working with your blower motor you have to first understand that the blower basically works in the opposite manner of most automotive electrical components. Normally you switch on a positive current to an electrical component to turn it on. The power passes through the part and then to ground to complete the circuit.
With a blower, you essentially ‘turn on the ground’. The blower always has a positive current going to it when the key is on. You turn the blower on by completing the circuit to ground.
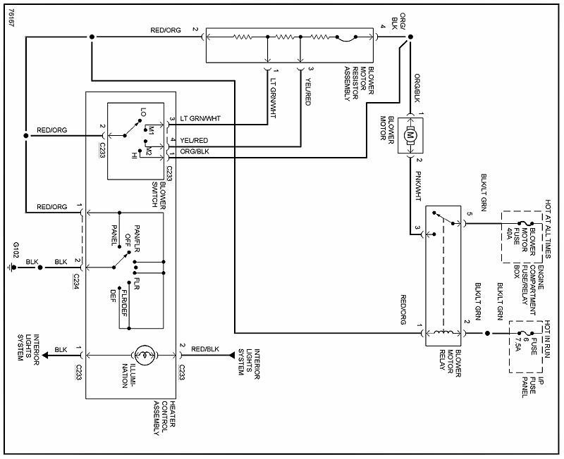
Diagrams

You can open this diagram in a larger file by clicking HERE
Diagnosing The Motor
Diagnosing Blower Problems – No settings work at all:
First check the fuse and all connections.
Second, check to see if there is any power at the blower motor. Place two large straight pins in the plug of the blower motor but leave the blower motor plugged in. Place a voltmeter across the two pins. Turn on the ignition and turn the blower switch through each position. Changes in voltage indicate that the resistor is working and that the switch is able to vary the speed of the blower.
If there is voltage:
If there is voltage but the motor doesn’t turn, disconnect the plug and connect one of the motor’s terminals to a good ground and the other to a 12-volt fused source. The motor should spin at its highest setting. If it does, then you have a problem with the connection at the plug. If not, you have a bad motor.
If there is no voltage:
The blower gets its power from a relay. In the case of my 1996 Ranger the relay is behind the passenger side headlight.
If there is no voltage and the fuses are good, check the relay.
Note: 1983-1990 Rangers don’t have a relay. The power for the blower motor comes straight from a 30-amp fuse that is hot in run. It is the fuse directly above the flasher.
This black box contains relays. It’s located just behind the passenger side headlight and in front of the container for the air filter.
Here’s the relay box without the lid on it. The large relay on the right is for the blower motor. The lid comes off by pushing in each end of the lid to release the clips.
This is the relay that was in my Ranger. The rust on the terminals was keeping it from making connection.
Instead of trying to clean the rust from my relay I went to Autozone and bought a new one.
After replacing my relay, I now had voltage at the blower but only had two blower settings.
Diagnosing Blower Problems – Only one or two settings work:
If you only have one or two settings working on your blower the problem is generally at the resistor. The resistor is located down on the heater box under the blower motor. It can be reached through the passenger side fender well and is held on with two screws.

Here is the resistor mounted in the heater box. The screw on the left side of it has already been removed.
Sometimes the problems with the resistor and sometimes it’s just a bad connection.
Generally, the wires going to the resistor are:
Red/Orange – Low
Yellow/Red – Medium Low
Light Green/White – Medium High
Orange/Black – High
Check the connections for the setting that’s not working. If the connections are good and the plug and or resistor terminals aren’t rusted, then try replacing the resistor with a new one. For some reason it’s a dealer item and won’t be in stock at your local parts store.
In my situation I discovered that my relay, resistor and resistor plug were all rusty.
Here’s the old rusty resistor.
Here’s the back side of the rusty resistor where the plug attaches. The terminals were really rusty as well.

If that wasn’t bad enough, the plug was rusty as well.
I started with a new resistor

I then started cutting wires from the rusted plug. I cut them one by one and attached a female connected to the wire and attached it where it belongs on the resistor.

Finally, all the wires were transferred back to the new resistor.
Once the resistor and relay were replaced my blower motor was now working as it was supposed to.
Related Articles
Heater / Air Conditioning Blend Door Repair
About The Author
Jim Oaks is the founder of The Ranger Station, one of the longest-running Ford Ranger enthusiast communities on the web. He has spent over three decades owning, modifying, repairing, and driving Ford Rangers on the street, trail, and cross-country routes.
Since launching TheRangerStation.com in 1999, Jim has documented thousands of real-world Ranger builds, technical repairs, drivetrain swaps, suspension modifications, and off-road tests contributed by owners worldwide. His work has been referenced by enthusiasts, mechanics, and off-road builders looking for practical, experience-based information rather than theoretical advice.
Jim’s hands-on experience includes long-distance overland travel, trail use, drivetrain and axle upgrades, suspension tuning, and platform comparisons across multiple Ranger generations. The content published on The Ranger Station is grounded in first-hand experience and community-verified data, not marketing claims or generic specifications.